2024年6月

2024年6月30日(日)

海岸はサーファーと家族散れで大賑わい

曇り空で時々雨がぱらつく変わりやすい天気だが海岸は大賑わい、ライフセーバの救難訓練もやっていた。 

朝の散歩でムラサキツユクサを撮影

昨日の朝の撮影はA7U+LA-EA3+100mmMACROだったが何故か今一つの撮影結果に。夕刻に再チャレンジするも花が終わっていた。 今朝は早めにNEX6+LA-EA2+50oMACROで再挑戦、昨日よりはスッキリした画像が得られた、100mmマクロは性能不良?

ひまわりとアガパンサスも

昨日も撮影したひまわりとアガパンサス、今日はミツバチがいないので寂しい?

今日はトランジスタの日

1948年6月30日、アメリカのベル電話研究所によって、点接触型トランジスタの発明が発表されたことから、6月30日は 「トランジスタの日」とのことです。 

プールも整備完了、監視員も募集完了

2024年6月29日(土)

小林製薬、またインチキ、政府は無策?

死者数を勝手な定義変更で厚生労働省へ報告せずに誤魔化していたことが露呈、またかと利益優先・顧客二の次の体質がまたバレた。 薬はほぼ製造せずなのに「小林製薬」の名前で消費者を信用させる詐欺商法としか思えない所業。 

政府は円安に無策と見破られて161円超えに、巨額の国債を抱える日銀は身動き取れず「口先介入」だけではもう誰も信用していない。 人気取りの電気・ガス代のバラマキ、結局税金の赤字を積み増すだけ(予備費から支出のゴマカシ)。

 

海開きが近づく、逗子では今日から

辻堂海岸は海の家が一軒のみ、15日?から8月末までの営業のはず、今年は入口のオンボロだった看板の更新、海の家の一部を 鉄骨プレハブにして食品の調理・販売をするよう。監視員の小屋はまだ出来ていない。

藤沢市の議員ハラスメント条例案、何故か公明党が反対

「新聞沙汰になった事例がない」など意味不明の理由で公明党が法案の提案に反対しているとの報道、制定されると困る事態でも あるのかと勘ぐられる異常な対応。

辻堂海浜公園のプールも13日から、準備中

辻堂海浜公園のプールは比較的安いのでいつも賑わっている、第2土曜からなので13日から8月いっぱいまで。 先週はアルバイト面接の張り紙が管理事務所に貼ってあった。

430MHzトランシーバ、その後

今日もベランダ手摺に設置のアンテナで三浦郡・葉山町の局や一瞬だが焼津?の局も入信、基本動作は問題なさそう。 一方の電源周りはAC動作時のスイッチング電源の立ち上がりが良くない症状あり、電解コンデンサの容量抜けかも。 周波数設定のダイヤルは大きく適度な重さがあって操作感は良好、やはり固定機のほうが使い勝手が良い。

購入時のコメント覚え

難有の説明:TS,LOOK,1MHzUPSW動作しません。ボリューム、スケルチは動作しています。 モードSSBからFMに切り替えた時ノイズ5秒ほど遅れて動作します。外部DC電源にて動作確認しました。 出力:POWER計ないので測定していません。ダミーロードで無線機のメーター振る事確認し出来てます。

2024年6月28日(金)

新紙幣発行が近づくが、これって弱い者いじめ?

何故か定期的に紙幣を更新する(技術維持や偽造対策もあるが)が中小の業者は対応に四苦八苦、取敢えずは紙幣交換で対応すると いう苦肉の策で。銀行などのATMは更新での対応が困難のようで新しい機械へ入替、メーカは生産台数大幅アップ、まあ利息ゼロだから出来る?のかと勘ぐる。 

 

東芝の医療用CTはタナボタだった!

今朝のテレビでEMIの発明品は?という問題があり正解は医療用CTだった、日本への導入ではEMIが逡巡する東芝に強く奨めて タナボタ導入だったとある、稼げる事業でキャノンへ売られたが。発明者のHounsfieldは1079年にノーベル賞を受賞している。  昔研修で医療関係の技術トップの人と話したが、海外対応では人材難で大変な苦労だったよう、利益は吸い上げ人材は入れないと いう歪んだ資源投入のせい。

2024年6月27日(木)

公園のリュウゼツランが咲きそうに

これまでに2回咲いたので、これで3回目か。段々と珍しさが減ってきて騒がなくなった。

 

夕方の散歩で

今日のお散歩カメラ:SONY α900+SONY 85mm/F2.8 単焦点レンズ 

ゆうちょ口座廃止へ手続き中だが

河野太郎が強引に進めるディジタル化・オンライン化、口座の変更を順次進めているが未だに紙に書いて送らないといけないもの多し。 @老齢年金、Aマンション管理費、B霊園管理費、Cイオンカード(銀行による)、公共料金類はイオンカードに纏めているので手間いらず。 何故か年金事務所は紙ベースで持参・郵送、マイナポータルで公金支払い口座はオンライン変更できるのに全く仕事を増やしたい陰謀かと。 この小田急ロイヤルカードはただのプラカードで磁気情報も無し、要は外商用の顧客確認のみ。

円高160円突破、無策の政府をあざ笑うよう

「口先介入」など最早何の効果もなく、あっという間に160円突破、ちょっと前に150円突破で大騒ぎしていたのは一体何だったの? 

官民ファンドで大損失、アホノミクスの大成果??

1000億円近い損失、結局は税金で穴埋めするという馬鹿げたアホノミクスの大成果?こんなバカを「国葬」したアホも。

こちらもせこい無駄使い

防衛施設庁が実施した防音対策工事、そのうちエアコンや換気扇は寿命品だが設置10年で全交換とは使い方がおかしい? 工事をする業者は交換台数が多いと儲かるので防衛施設庁と攣るんで何でも交換?という訳ではないだろうが。

下はマンションのゴミ置き場に集められた不要自転車、500円払えば市で処分してくれるのに、500円をけちり管理組合の費用を 使って処分させるのは無駄使いでしかない。

2024年6月26日(水)

落札したICOM IC-351が届いた

北海道・苫小牧からで着払い送料が1590円、発送から翌々日の到着。さっそく故障が多いという電源周りをチェック、まずはAC100V側の フューズをチェック、OK。AC電源で通電すると基本動作は問題ないよう(難ありは細部?)。

 

伊豆半島・小室山移動の局を受信

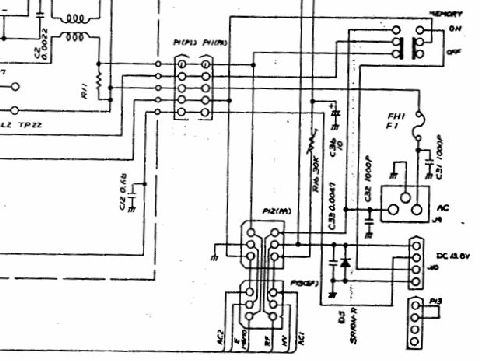
アンテナを接続しFMを受信すると小室山移動のJO1TGF/2をかなりの強さで受信、受信は大きな問題は無さそう。 送信はマイクが無いので棚上げに。電源回路をチェックするためにダウンロードした回路(海外モデル)のSW電源部が下図。

海岸の風景:朽ちたブルドーザ

今日は遅めの散歩に、日も傾き風もあって歩きやすい環境、取り残されて朽ちているブルドーザ、漁業用に使われたものが 用済になり放置、錆て朽ちてゆくが鉄材が分厚くてなかなか崩れ落ちない。

近所のイタリアン「DIECI」

帰路、いつものイタリアン、6時半過ぎでもう開店しているが未だ誰もいない。入口に置かれたピアノが目立つ。

腐った公務員トップが続出!

「鹿児島県警は頭から腐っていると特別監査」という記事もあったが、大阪地検の元検事正が在任中の性犯罪が露呈、 一方で国税局の監察官が散々勝手な事をして懲戒処分で辞職だと、警官が泥棒をしているようなもの。

以前の無線局免許を発掘

1965年10月に発行された無線局免許状、この頃は業務用もアマチュアも全く同じ書式で発行されていた。 有効期間5年で更新必要。50MHzーA3のみ、出力は10Wとなっている。

2024年6月25日(火)

1965年頃、BCLを始めた頃

最初に作ったのは新品の6C4を買って作った超再生受信機、これが一発で完全動作し感度も結構良かった、その特性上から 分離性能は今一だった。アンテナは2階ベランダから竹竿で作ったTVフィーダ利用のフォールデッド・ダイポール。

 

1968年頃のアンテナと弟のリグのようす

局免許は取ったが自宅では運用せずもっぱらクラブ活動が中心だった。リグは弟がJA2PRDで運用、この頃にはアンテナも 水道管+3エレ八木になっていた。受信機はクリコン(Xtalコンバータ)+受信機(当時はTRIOの9R59)。

2代目の50MHz送信機(VFO内蔵)

終段が2E26シングルの標準的な送信機、これは2代目でVFO内蔵、周波数の安定化にために工夫をしてある。 定電圧放電管でVFO部の電源電圧を安定化し発振コイルはシールドボックスへ収納、結果的にオーブン制御のような 形となり温度が落ち着くと周波数が安定した。終段のドライブは12BY7Aだったと思う、2E26との結合は複同調コイルを 使って調整レスにしてある。

変調用アンプ+電源

変調方式はプレート変調、プレートに掛かる電圧を音声信号で変調するのでパワーが必要だが音質は良い。」 構成は6BQ5-PPによるアンプ(オーディオ用ではないが、ほぼ同じ回路)。電源の整流回路には5AR4-GTを使っている。 使っている抵抗器は今はもう使わないカーボン抵抗器。

昨夜の月:満月を過ぎた月

今朝の月:早朝の西の空

2024年6月24日(月)

墓参りに

今日は11時20分からの映画を見るためいつもより30分早く出発。暑くなったので花はほぼ全滅状態だった。

 

映画「BAD BOYS : RIDE OR DIE」を見る

前作の映画(2022)をテレビ東京の午後の番組でやっていた、全体の調子は同じ。来月には「KINGDOM 大将軍の帰還」が 公開予定、このシリーズの最終章らしい。

朝の富士山

朝9時頃の富士山、雪も消えて真っ黒な姿に。

夕暮れの富士山・赤焼け

太陽が沈む位置が北へ行っているので富士山近くは真っ赤にはならず穏やかな夕焼け。

東芝の「くびき」を逃れたことで大きく飛躍:出典はITMedia ビジネスOnline

「事業の特性や勘所を理解できない」親会社のトップ経営陣の「口は出すけど金は出さない」態度のせいで

成長の芽を摘み取られていた売却事業はどこも早々に赤字から脱却して好調に推移

東芝の虎の子とも云われた旧・東芝メディカルシステムズは、6655億円の金額と引き換えにキヤノン傘下に入った。 その事業の責任者は、「東芝での事業上の相乗効果はほとんどなかった」と後日語っている。売却後の業績は好調で、売却時に2799億円だった売上高はその後着実に拡大、今や3200億円を超える。

同じ2016年に中国家電大手の美的集団に売却された東芝ライフスタイル(本社:川崎市)は、2018年度に黒字転換してから 2019年度、2020年度、そして2021年度と4期連続で黒字を達成。しかも増収増益基調を維持している。「すべてを変えなさい」を 旗印にする親会社の美的集団との「共同による製品開発スタイル」が定着、洗練されてきて、開発スピードが上がるなどの効果を 発揮している。

パソコン事業、Dynabook(ダイナブック。東京都)は利用者ファンも多く、しかも身売り先が病み上がり状態のシャープだと いうことで、その身売り話に驚いた向きも多かったはずだ。しかし同社はその後、復活の軌跡を示している。 2020年度と2021年度の連続で黒字を達成、欧州市場での販路拡大に成功したことが、この結果に結びついている。

2018年に中国・海信集団(ハイセンス)に売却されたテレビ事業(旧・東芝映像ソリューション)、TVS REGZA(川崎市)も また大きな復活を遂げている。ハイセンス傘下となった後、同事業体は販売網の混乱などで一時的にシェアが落ちたものの、その後大きく飛躍。2020年12月期には黒字に転換、今や日本市場では トップシェア争いをするところまで業績を回復。

2024年6月23日(日)

U-WINDS吹奏楽団@鎌倉芸術館

演目は、1)バーンズ:交響的序曲、2)Take Five、3)ティケリ:シェナンドー、4)タイケ:旧友、5)リード:春の猟犬、 6)松田彬人:三日月の舞、7)スーパーマリオブラザース、8)ジャパニーズ・グラフィティ:ドリフターズ、9)塔の上のラプンツェル・メドレー、 10)パイレーツ・オブ・カリビアン・メドレー。

 

銀座も様変わりらしい

だいぶ前にSONYビルが解体されたが、三愛の丸いビルは解体中、70年台にはここに三菱電機のオーディオショウルームがあった、 銀座コアも3月末で閉鎖され取り壊しされるよう、ここの上の階にはTechnicsのショウルームがあったのを覚えている。

α700脱落ミラー押さえを接着修理

今回はエポキシ樹脂でなくG17ボンドで接着、作業し易いようにミラーを持ち上げ作業、あまり力が掛からないはずなので大丈夫だろう。 しかしα900のミラー落ちに続けてα700のミラー押さえ破損(止めている穴の部分が片側破損して脱落)とはさすがSONYと感心するしかない。これもSONYタイマー?

導入検討機種:ICOM IC-351(430Mhz All-Band)と専用マイク

本当にアマチュア無線を再開するかどうかはまだ未定だが、採用候補の中古機種を検討。435MHzしかやらないならこれで十分。 でも古い機種(販売後30年?)なので何時壊れるかは心配ありだが。

湘南工科大のアンテナ

さすが大学のクラブ局、屋上に鉄塔を建てて大型のマルチバンド八木が2つ(3エレと5エレ)にローテータ、他にホイップアンテナも。

α-Cafe投稿写真のベスト9

現在の投稿数314枚(一部は削除)、いいねは1678まで獲得、次の段階へのアップはまだ遠い。

2024年6月22日(土)

この差は歴然:1兆円事業となる日立

経営破綻で価値ある事業は売却してしまい成長事業の芽がほぼ無い東芝、一方の日立は事業絞り込みで資金を得て積極的に 欧州を中心に事業買収で規模拡大、海外事業を運営する人材も豊富だということか。WHの原子力事業を買収するも、まともに 経営出来る人材ゼロで大失敗した東芝との差は歴然。

 

今朝の富士山、雪はほぼ消えた

昨夕も黒い雲が掛かるも山頂部が見えていた富士山、今日は綺麗に姿が見える、もう雪が消えるのは時間の問題か。

散歩には100mmマクロを持って

涼しめなのでα900に100mmマクロを付けて早めの散歩に、海岸はそれほど人が多くない。

初夏はまだ花が多い

アマチュア無線再開のコストは?

とりあえず435MHz・FMの古いトランシーバとアンテナを入手してみたが、やはりマンションではゲインの高い アンテナの設置は困難なので思案中、1/2級アマチュア無線の国家試験もちょっと勉強すれば受かりそうだが。 50W以上の出力が必要かというとやや疑問(4級でもV/UHF帯は20WまでOK)。

アマチュア無線問題集をヤフオクで落札

)無線工学はなんとかなるだろうが法規はやはり問題集をやらないと無理そう、論理でない内容が多い?。 電気系出身なら2級もそれほど難度はないとのコメントも多いのだが。

2024年6月21日(金)

梅雨入りだが綺麗な月

夕方には雨があがり空は綺麗に、今日午前中に梅雨入りしたとの事、明日が満月だが天気はまた下り坂のよう。 使用カメラ:CANON EOS5D+3Beach 1200mm望遠、マニュアルモードで撮影。

怪しい空の富士山夕景

日没直前に富士山頂が何とかみえる状態に、上空には真っ黒な雲が厚く掛かっている。

雨上がりの紫陽花

雨上がりに紫陽花を撮影に、水滴がたっぷり着いて綺麗な花に。使用カメラ:SONY α900+MINOLTA 50mm Macro 

介護保険料は年間21,600円の増加

2カ月で16,500円から20,100円へと22%の値上がり、この先3年かこの金額だそう。まだまだ上がり続けるのだろうが。

鎌倉八幡宮など3社が神社庁を離脱

みっともない内輪もめで離脱が続く神社庁、内部に改革するという気概はなく権力争いに明け暮れているイメージが定着。 独立して困らない神社は次々離脱、いまや単なる集金マシンでしかない事実が露呈。

やっとJRE-BANKのカードが来たので初期手続き

申込みから随分時間が経過して段々と興味が薄れてきたが、やっとカードが昨日届いた。初期手続きにスマホが必須と いうのはちょっと疑問、スマホの無い人は入るなという意思表示?JREポイントや駅ネットの連携も実施、これって囲い込み戦略?

年金受取先の変更:公金受け取り口座の変更から

まずはマイナポータルから公金受け取り口座の変更(即反映)、次は紙で老齢年金の振込先変更届を作り郵送(何故か紙だけ)、 企業年金はオンラインで手続き、すぐに完了の通知がきた。JREバンクは楽天銀行内なので銀行指定は楽天銀行でしかできない。

2024年6月20日(木)

今度はα700が壊れた

レンズを交換し取り付けようとすると引っ掛かって回せない、良く見ると落下部品、ミラー周りの部品でミラー下部を支えて いたパーツらしいが片方は折れて脱落、固定してない?折れた部分はどこへ行ったのだろうか。

 

購入から14年半経過、寿命?

とりあえず組み立てて撮影確認、ミラー角が狂うと撮影画像が上下に狂うので困ったもの。裏の黒い穴あきシートは上部の耳が 引っ掛かってうまく入らないので切除してミラー下へ入れた。 ミラー下部を接着剤で押さえる修理しか方法はなさそう。

MB−3に追加ファンを取付け

丁度良い位置にファン取付穴もあり近くにはファン電源端子(4P)もあるので、これを利用してファンを取付け。盲点だったのは ピン配列、電源の+ーが逆で最初回らず、ピンを抜いて入れ替えて正常になった。。

ファンの効果は大きい:−20℃

今のところヒートシンクは在り合わせのメタル片で代用、それでも43℃で安定状態に(気温は25℃)、前回は63℃と警告レベル。 ファンは東芝熱器具製12V-0.05Aなので消費電力は0.6Wとエコノミー。

折れてしまった吊り下げ用具の再修理

一度はエポキシ樹脂で接着し成功の様に見えたが再度折れた部分から外れた。曲げモーメントに負けるようなので穴を空けて 針金で固定するがやはり曲げには弱い。最終的には上部の左右にクリップ2個をエポキシ接着剤で固定。今度は大丈夫?

金属クリップ2個を接着し補強

最終的には上部の左右にクリップ2個をエポキシ接着剤で固定。今度は大丈夫?見栄えが悪いのでエアコンホース用テープで 巻いて完成。

散歩で見つけた水滴のある紫陽花

2024年6月19日(水)

岸田政権、やけっぱちで強行採決?

まだ追って検討の事項が山積みのままのザル法なのに公明党が賛成して強行採決、誰もこんなザル法が 政治資金問題の闇を解決すると思っていない。これで支持率が上がるとでも思っているなら大勘違い。

 

NEC MB-3用m.2取付アダプタが届いたので取付

夕方届いたので早速取り付け、やはりそのままでは無理、当たる場所をあちこち削って何とか取付できた。 冷却ファンを取り付けるかどうかも検討要。

アヌーク・エーメ死去、92歳「男と女」主演

最初からの2本はDVDを持っている、はじめて「男と女」を見たのはどこかの名画座だった、変わった映画で驚いた記憶あり。 アヌークという一風変わった名前は初期に出演した作品での役名らしい、ユダヤ系のフランス人女優。

シリーズ3作目は駄作?

第1作は予算が少なくモノクロとカラーが半々という廉価版映画だった、ただ音楽はダバダバダが印象に残る、またDVDを 観てみるか。3作目はアマゾンプライムで見たが面白くはなかった。

わが母校の女子制服(現在)

愛知淑徳学園:ちょっと変わった色

今年からブレザーの標準服に変わり(男子は普通の学生服だった)、愛知県立第一高女からの伝統の制服を廃止した。 愛知淑徳は薄いブルーのちょっと変わった色のセーラーで目立つ、後ろの線が下部で切れているのが特徴。 

最寄り女子高:金城学園

最寄りだった:聖霊学園

金城学園は愛知県随一のお嬢様学校、大学は瀬戸地区へ移ったが中高は元もまま、わが母校のすぐ近所。日本最古の セーラー服を謳っているので変更は無さそう。

聖霊学園は市役所の真ん前にキャンパスがあったが手狭で瀬戸地区へ移転(跡地は県警本部)、通学が遠くなり 生徒数が減ったのか南山学園に吸収された。

アンテナ基台、さっそくやってみた

天気が回復し暑くなりそうな朝、さっそく手摺に沿って曲げてアンテナ基台を乗せてみた。今のところでは 入感感度のアップは認識できていないが。アマチュア無線では出力を2倍にするよりゲインが+3dBあるアンテナを使う方が 効果的で省エネにもなる、アンテナが勝負のポイント。2級や3級免許は要らないかも(講習で取ると1万数千円かかる)。

嫌われ者.2題

プーチンは嫌われものナンバー1の金正恩を訪問、嫌われ者同士で傷の舐めあい?一方のイスラエルの首相、 イスラエルは「中東の北朝鮮」となるという指摘も。 

2024年6月18日(火)

三菱電機が物流会社を1/3持ち株に

三菱電機ロジスティックスの株式2/3をセイノーへ売却するとの記事、調べてみると日立物流もKKRへ売却しロジスティートと 社名も変更、東芝はとっくの前に売却し現在はSBS東芝ロジスティックスに、富士物流は三菱倉庫へ。

 

強い前線通過で一時東海道線もストップ

まだ梅雨入り前だが強い前線が掛かって日本沿岸を進み終日大雨に、東海道線も小田原<>熱海間と伊東線は運転見合わせに。 

昨日の工作:電流電圧計BOX

トランシーバの電源周り、裸では物騒なのでダイソーで小さなプラケースを買ってきて収納した。 上面に電圧電流計を入れる穴を空け、中に端子台を固定する構造。ナイロン樹脂なので加工は容易。

まあまあの出来か

ケーブルの引き出し部はケースの上下の部分に隙間を作り引き出し、電源側は下部ケースに大き目の 長円の穴を空けて通した。 

こちらのブックエンドはアンテナ基台に加工予定

ホイップアンテナ(磁石基台付き)をベランダの手すり上に設置する台に加工して使う予定。長い辺を手摺の幅に曲げて 固定する方法で利用予定、アンテナ基台は強力磁石で固定。

長い間ごくろうさんの半田

何と1970年製造、太目なのでその後細いものを追加で買って使ってきたので長持ちした? 製造会社はもう無くなっているよう。 

2024年6月17日(月)

ピッカピカの消火栓

高校学年同窓会の情報

昨日開催の学年同窓会、参加者は全体で104名、うち我がクラスは9名だったと写真を添えて案内があった。 14クラスで全体で760人位いたので参加率は15%位か。毎回同じようなメンバーで参加者数は減ってきている。

散歩の道の花たち

 

 

またアマチュア無線、やってみるか?

昭和40年に取得した従事者免許(当時は電話級、今は4級)、 終身有効なので開局することも問題なし、ただ出力が10Wまで (VHF以上は20Wまで)なので無線機は割高となる。 2級/3級を取れば50W機も使えるが、新品は高価なので程度の良い中古を探すか?

こんな便利な最新機種は超高価だ

PCを使った自動通信FT−8が便利そうだが最新機種でないと不可能ではないが面倒くさそう。最新機種はUSBケーブル 1本で実施でき便利なのだがウォーターフォール表示などもあって様変わり。その前にアンテナを何とか考えないといけない。 

2024年6月16日(日)

超望遠レンズで月を撮影

やや薄雲が掛かっている、機材はCANON EOS30D+超望遠1200mm*1.5、露出:f14.9、1/125秒。

梅雨入り前の海岸は大賑わい

梅雨入り前の晴れ間で子供連れが多数、ちびっこサーフィンスクールも開催、機材はSONY α900+MINOLTA 28-105mm Zoom

電圧電流計を入れてみた

中華製の電流電圧計を端子台を使って間に入れて測定可能にした。トランシーバでは伊豆市移動のJA2の局が非常に良く聞こえる。 指向性アンテナで関東方向へ向けているのかな。相手局はほぼ聞こえないが。

接続はこんな感じ

電圧電流計の線が短いので引っ張られてしまう、簡単なケースにでも入れた方が安全かも。 

トランシーバ用電源に転用

元はNintendoWiiのACアダプタ、ハードオフで110円、出力電圧は公称12Vだが無負荷実測で12.3V。 電流容量は3.7Aあるので十分なはず。いつまでも実験用電源を占拠するのも困る、電圧電流計は中国製の 小さなデジタル表示器を付ける予定。 

デジタルマビカで撮ってみた

暗めの室内なのでこんなものか、まあ明るい屋外でも極端に綺麗に写る訳でもないので。。 

またまた経産省の悪知恵・悪だくみ

「原発はもう作らない」はずだったのに「既設の建て替えで別の場所もOK」という詭弁に満ちたやり口。 廃炉となる原発が続出、運転継続するものも建設後40年以上の老朽原子炉ばかり、事故発生が怖いので建て替え?で なし崩し的に原発総数維持しようとする悪知恵にしか見えない。 

AliExpress注文品がなかなか来ない

NEC MB-3用のm.2-SSD固定用のプラ製品だが日本国内までは到着し郵便局へ渡ったよう、でもそれから1週間近いが なかなか届かない、まあ送料無料なのでのんびり待つしかない。

2024年6月15日(土)

梅雨入り前の富士山

 

朝の富士山と夕の富士山

朝は山頂のみ見えていたが夕方にはほぼ下まですべて見えるように、この時期には珍しい。 

午前4時の空

今が一番昼間の時間が長いシーズンなので午前4時には東の空が明るくなってくる。 

悪徳、三菱UFJ銀行

勝手に銀行の顧客情報を関連企業へ公開していた三菱UFJ銀行、インサイダー取引まがいの株取引もあったっよう。 これに三菱UFJの役員も関与していたとは呆れてしまう、自分達さえ良ければという発想。 

日銀がやっと方針変更?

アベのアホノミクスで国債を毎月何兆円も購入してお札をどんどんバラまいてきた日銀、やっと国債購入を減らすと方針変更。

2024年6月14日(金)

北鎌倉・明月院へ紫陽花を見に

夕方は4時30分最終入場で5時閉門なので終了間際が比較的空いているとのことなので4時前入場を目標に出かけた。 3時半過ぎにE653系を沿線で撮影し明月院へ。中央の通路は人が多く混雑が多い、それでも以前の時の様に渋滞して進めない という事はなかった。 

平日夕方なのにまだ混雑

空いていると期待して出掛けたが10年前に比べていつ行っても混んでいる場所になってしまった。 

円窓にも長い列

奥の庭園は午後3時半でお終いでもう入口は閉まっていた(別に500円が必要)。 

臨時特急「平日おさんぽ号」

金曜日に運転されている臨時特急、車両は常磐線特急のお古のE653系で東海道線や横須賀線に来るのは稀。 

吉川美南<>鎌倉間の往復

8;23吉川美南発で鎌倉10:13着、帰りは鎌倉15:33発で吉川美南17:32着、7両全席指定。横須賀線経由で鶴見から武蔵野貨物線に入り、 府中本町で武蔵野線に合流(ホームは無いので停車なし)、そのまま吉川美南駅まで。 

休日の臨時はE257系が殆どだが

昔は臨時特急といえば185系ばかりだったが最近は廃車が近づいたせいか、E257系がほとんどとなった。 

2024年6月13日(木)

梅雨入り前の富士山と辻堂海岸

天気予報が外れて綺麗な空になったのは午後も遅くなってから、富士山が何とか見えたが太陽が明るすぎて。

JREバンク、手続きが遅々として進まず

5月21日にオンラインで口座開設を手続き後は「なしのつぶて」、勝手にスマホへ電話してきて出ないとメールが来た。 時間指定すると電話がやっと掛かってきて本人確認、これで手続きが進む? 

JREバンク、やっとカード発送の通知

今日やっとカード発行の通知が来たので2−3日中には届くのかも。時間が掛かり過ぎて段々と興味が薄れて、もう無くても いいやとなりそうだった。楽天銀行の口座は2つは要らないので元あった口座は解約する予定(元は1%ポイントで有利だったの だが)。 

立派な国だ!中国や韓国より下位で恥ずかしくない?

何はともあれ人権のない中国やインチキ韓国より下位とは驚き、まあ国会などの現状を見れば当然の結果か、外見は女性だが 中身は男としか思えない自民党の女性議員ばかり、そうでないのは只の数合わせでしかなく。 

またまたシステムがトラブル、駄目システムだらけ

最近はトラブルの無いシステムは珍しいのか、国レベルのシステムでこんなニュースをあちこちで見かける事態に。

システムのベンダーは日立、実際に使用する地方自治体の使い方を良く知らずに検索機能が過負荷でシステムがおかしくなった、との説明。 氏名だけで検索するな、とはなってないシステムで実際の使い方を良く知らないままシステムを作ってしまった?慌てて「生年月日」を入れないと 検索できないように改修するお粗末さ。

2024年6月12日(水)

海の家が着々と工事中

海の家は7月中旬からのオープンのはずだが準備が早い、手前のプレハブ部は従来は東横にあった監視員小屋だろう。 

 

双子のさくらんぼ

今年はメシベが出来る時期に高温だった影響でこのような双子のサンクランボが多数できたよう、高温でメシベが2つできたため。 

ヤフオクで落札のアンテナが届いた

意外なほど小さな箱に入って届いた、エレメントを外しているのでこんな小さな箱に入る。同軸ケーブルも小巻に巻いて 入っていた。 

さっそく組み立てて繋いでみる

144MHz用のエレメントをアンテナ先端にネジ止するだけで組み立て完了、早速トランシーバにつないで受信してみる。 午後4時過ぎにスキャン受信したらローカルの局?の片方だけが聞こえてきた。 

2024年6月11日(火)

昨日見た番組:映像の世紀「ルート66」

漠然とは知っていたが出来たきっかけや廃線となった理由、黒人差別の歴史、カリフォルニアへの農民移動、戦時の日本人収容、 ヒッピーの流行など色々な情報が盛り込まれていた。州間高速道路(Inter-State)の整備が進んで旧規格のR66は時代に合わなくなり廃止、 道路沿いの店や街の賑わいも消えた。世界中にあるマクドナルドもR66沿いの一つの店から始まったとは驚き。

修復した鳩時計:午前12時の時報

化けの皮が剥がれ苦境のバルミューダ

高価なトースタや扇風機で一世を風靡したバルミューダ、躓きはスマホ。これまでのローテク製品をイメージで高く売り 儲ける戦略から外れたハイテク製品へ挑戦して見事大失敗、社長のジョブス気取りも話題になった。 そもそも話題の扇風機でも構造が軟で首折れが多発、デザイン優先の素人設計が露呈した。 

梅雨の近い富士山

スッキリ晴れる日は少なくなり富士山も山頂部だけはちょっと見える日が多い。それでもまだ山頂部には雪が残っている。 

2024年6月10日(月)

墓参りに

空もようが怪しかったが墓参りに、暑い日が続き花は全滅ですべて無くなっていた。イオンの100円の花は復活する見込み無し。 

 

帰路は全部歩いて戻ってきた、約1時間

久しぶりに帰路は全部歩いて戻ってきた(往路はバス利用)、帰路は下り坂と平らな道なので往路よりは楽。 

アンテナを注文した

やはりアンテナがないとどうしようもないので基台とケーブル5mがセットになったものを注文した。ケーブルにはコネクタが 付いているので壁の貫通穴をどうやって通すのかは課題(一度外すしかない?)・。 

墓参り用の線香も注文

PRIMEなので明日朝までに配達されるそう(ポスト投函だろうけど)。<これは大嘘と判明、注文しないと本当の時間はでない!

2024年6月9日(日)

黒船室内管弦楽団@逗子文化プラザ・なぎさホール

演目は、1)メンデルスゾーン:真夏の夜の夢 序曲、2)シューマン:序曲とスケルツォ・フィナーレ、3)シューベルト: 交響曲第8番『グレイト』、アンコール:メンデルスゾーン:真夏の夜の夢・夜想曲。

 

市役所隣の亀岡八幡宮で休憩

時間に余裕があったので亀岡八幡宮で一休み、この神社は建物がどう見ても寺院の作り、明治の神仏分離で神社になった もののよう。

E259系はもうNEXではなくなった

コロナ禍で成田エクスプレスは大幅減便、乗客を増やすため千葉駅などへ停車するなど対策したが、京成スカイライナー の速い/安いには対抗できず苦戦のまま、余剰車の活用のため側面のNEX文字は消された。

E235系が益々増えてE217系は消える運命

長い間主役だったE217系、総武快速線への直通運転で地下トンネル通過があり連結面には非常用の貫通扉が設けられた。 現在はその必要性はなくなりE217系後期車は飾りの扉デザインになっていた。

2024年6月8日(土)

花と野球少年

 

富士山は薄っすらと

 

修理した鳩時計は大丈夫のよう

半日以上経過したが時報も正しく鳴くし時間もほぼ正確、水晶発振回路のトリマを弄ったのでややズレているかも、修理は成功のよう。

国立で完成間近のマンション、解体へ

富士見通りの北側空地に建った10階建てマンション、積水ハウスが建築したが「廃止届」を市へ提出し解体することに。 申請内容の不備(不正?)も指摘されるが地元住民の要望を無視(一応11階建てから10階建てに減らした)したツケが回った? 購入した人こそ大迷惑。

2024年6月7日(金)

愛用の鳩時計が止まった、発振停止?

時々停まるので電池交換するも効果なし、時報の鳩は鳴くし振り子も触れる、これはクォーツ部が動作していないという現象と 判断、時計部分を見ると水晶発振調整用のトリマが見えるので動かしてみたが変化なし、やはり半田クラックの可能性大。 時計部の基板にアクセスするには右側の笛を動かすアーム2本を外して基板を覆う透明カバーを取らないといけないので結構面倒。

 

全半田部を再ハンダして復旧した

もう一度分解し、時計部の基板(フェノールの片面基板)の半田付け所を全て半田コテで再加熱してクラック除去を実施。 その後一応動いているので様子見に、この時計はジャンクとして(振り子や飾りが一部ない)2010年12月に1円で落札したもの。 そろそろ寿命かとも思ったがまだまだ使えそう。

散歩の風景から

もう浜昼顔のシーズンは終わりに近い様、花が非常に少なくなってきた。公園の休憩所には子供が置いて行った松ぼっくりが。

チケット受け取りにローソンへ

9月7日の島津亜矢の平塚でのコンサートのチケットを取ってくれとの要望でPCからローチケで購入。支払いがカードで出来ない原因を 調べると3Dセキュア登録をしていないと不可とのこと、いつの間にそんな安全策が増えた?いい事だけど。

マイナカードの詐欺が増々増えそう

政府(河野太郎?)はマイナカードの普及に御執心だがセキュリティの甘いカード(10年前の技術レベル)は偽造も容易で詐欺に便利。 最近、スマホを乗っ取られ詐欺にある事件があったが、スマホを失くしたと偽造マイナカードで本人になりすましSIMカードの再発行を受けて そのスマホで詐欺を働くという手口だった。こんな危ないカードを持ち歩くなんて到底考えられないのに健康保険証代わりにして紙の保険証は 廃止するだとか、気違い沙汰?

まだディズニーは日本から搾取し続ける

どんどん値上げし大儲けの金で新しいアトラクションを作り続けてどんどん儲けるという仕組み、色んな有料の優先パスやホテル宿泊者限定の 優先パスなどを作りますますお金を巻き上げる。

2024年6月6日(木)

トヨタへ立ち入り検査へ

品質が一番の売りだったはずの自動車業界で頻発する認証不正、法律なんて甘い規制、安全には影響ないという身勝手な論理が 透けて見えるような気がするが。

 

豊田会長は開き直っているようにも見えたが

「トヨタは完全無欠ではない、根絶は無理」など開き直りとも取れる発言をしていた会長。法規制より厳しい条件で試験したから 法令通りの試験はやらないというのも言い訳にしか聞こえない。

SONYのαcafeへアップした紫陽花の写真から

 

2024年6月5日(水)

ゴミ候補が山ほど、都知事選候補に

未だに立候補表明のない緑のタヌキ「小池百合子」、競合する立憲民主党・蓮舫、他にも20人以上が立候補、 中には胡散臭いのも多数混じっている。この元自衛隊のオッサン(元航空幕僚長だったというから恐ろしい)や お騒がせだけ目的のへずまりゅうなど。

 

M.2固定用具が届いたが、これ違うモデル用

こんな風に固定するのだがモデル違いで、正しいものを追加手配中。駄目なら下部のひっかけ部を削ってしまい 両面テープで固定するという手もあり。

紫陽花以外の花たち@

最近は花と言えば紫陽花になっているが他の花を50mmマクロで撮影したものから選んで掲載。普通のレンズでは撮影できない小さな花も。

紫陽花以外の花たち@

 

紫陽花以外の花たちA

上の花は変わり紫陽花かもしれないが。 

2024年6月4日(火)

遠藤笹窪谷公園へ、花菖蒲を見に

今日のお散歩カメラ:SONY A900+SONY 28-75mm SAM、50mmマクロも持参したが距離があり不要。

辻堂駅北口から急行バスで20分、徒歩10分

 

花の近くには寄れない、残念

慶応大バス停からの歩行記録

 

2024年6月3日(月)

富士山は見えず

今日のお散歩カメラ:SONY NEX6+SONY 18-55mm E-mount+SONY 55-210mm E mount

全米女子OP、トップと2位に入賞、グダグダの自民案

 

場違いな人も、海の家はもう準備中

2024年6月2日(日)

意地悪なPTAが問題に

任意加入のはずのPTAが非加入者の子供に意地悪をして問題に、集団登校に入れないとかイジメでしかない。 学校側は慌てて対応する。わがマンションでもほぼ全ての業務は管理組合が行い、自治会は ほぼ娯楽担当。会費の徴収など 無料で管理組合に寄生状態。以前から問題になっていたが全員加入だからと見過ごされてきた、昨年任意加入が再確認され、 我が家は非加入に。建前で自治会が配る市の広報が配布なしに、実際に配っているのは管理組合なのが大いにオカシイ。

 

ハンディ受信機は時々利用

中華製のハンディ無線機、ソフト入れ替えで受信専用なのだが操作が結構煩雑で(何しろ操作ボタンが少ないのに機能は山盛り) あまり使いこなせてはいないのが実情。まあ地元のFM放送はちゃんと聞こえているので性能に問題はなく使用者の知識付属が最大の問題か。 

海浜公園のSURF-FESTIVAL 2日目

午後1時過ぎから雨がパラパラ、でもフラダンスのチームは元気に踊っている、直ぐに止んだので大丈夫そう。

キッチンカーなど多数で賑わい

 

430MHzトランシーバが届いた

安定化電源で電圧を定格の13.8Vに設定し通電する、受信・待機時は0.21Aしか流れていない。

安定化電源で通電する

たまにスケルチが開いて信号が入るがアンテナがショボい、というか只のケーブルなので入感は難しい?

2024年6月1日(土)

次のパワー素子は酸化ガリウム?

今現在は窒化ガリウムGaNや炭化ケイ素SiCが新たなパワー素子の材料として採用が進んでいるがコストの課題は必ずしも解決されていない。 その理由は製造に時間が掛かることや材料の加工難度が高いことによってコストを下がり難いので応用が一定以上は広がりにくい。これに対して 酸化ガリウムは製造時間も短くでき加工難度も低いので従来のシリコン系のパワー半導体を置き換えると期待されている。

 

430MHz FMトランシーバを落札

またアマチュア無線を始めてみようかと(開局の免許申請が必要、無線技士は終身有効)こんなものを落札、1300円+送料880円。 電源は12−15Vで3Aのようなので手持ちのACアダプタで使えそう。そうだアンテナも必要になる、とりあえずはホイップかな。 

海浜公園は THE SUREFER FESTIVAL開催

朝から賑やかだと思っていたらイベント開催で人出多数、明日もあるようだが雨の予報でどうなるやら。

PANASONICのお粗末!

新発売のカメラのWEB情報に他社カメラで撮影されたストックフォトを使い呆れられたPANASONIC、これまでもずっとやっていたので罪悪感なし? 流用画像の撮影カメラが古いキャノンのデジタル一眼、それもAPS-C版など呆れを通り越してしまう。